
傳真:
18923864027
QQ:
709211280
地址:
深圳市福田區振中路84號愛華科研樓7層
推挽拓撲輸出功率知識電子器件推挽拓撲輸出功率及輸入電壓的限制推挽電路除了磁通不均衡問題外 ( 該問題在電流形式推挽拓撲中不存在)
次級負載-續流二極管知識次級負載、續流二極管及電感的 電流選擇次級和輸出電感線徑 、整流 極管和續流二極管額起電流時 ,需求曉得各
集射極間電壓圖射極開路的時分,集射極間能夠承受的最大電壓 。它是器件的最小額定電壓。假設基射極間的電阻很小 ( 50 lOO!l) ,那
線性調整器知識線性調整器的主要缺陷是串接晶體管存在過大功耗 。一切的負載電流都必需經過串接 晶體管,其功耗為 C V盧c -Vo ) 。
PWM控制電路-PWM控制芯片電路工作原理詳情開關電源常用的控制方式有脈沖寬度調耐(PWM、脈沖頻率調制(PFM)和混合調制三種。目前大多數開關電
電容主要性能指標圖電容電容是一種主要針對交流信號停止處置的元件。應用電容對不同頻率交流信號呈現的容抗變化,能夠構成各種功用的電容電
設計電源雙極型晶體管知識在過去的十幾年中,大功率場效應管引發了電源工業的反動,而且大大地促進了電子工業的展開。由于MOSFET管具有更快
輔助繞組的電壓消逝知識輔助電源的接地問題在設計電路時,首先要決議為PWM控制電路芯片供電的輔助控制電源是接輸出地還是接輸入地。在大多
電流電壓間的堆疊MOS功率開關管損耗2 2 12 1 交流開關 (電流電壓間的 堆疊) 損耗由于在 T=O 后很短的時間內 ,電感呈現無量大阻抗
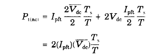
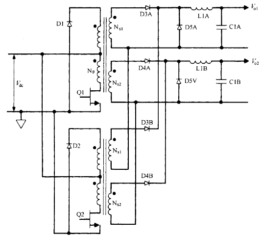
正激變換器拓撲的基本工作原理交錯正激變換器拓撲基本工作原理 、優缺陷和輸出功率限制這種拓撲只是兩個相同的單端正激變換器交替工作 (
設計和制造的主要流程什么是集成電路設計? 根據電路功能和機能的要求,在準確選擇系統配置、電路形式、器件結構、工藝方案和設計規則的情
續流二極管雙向恒壓控制在需要單向升降壓且能量可以雙向活動的場合,很有應用價值,如應用于混合動力電動汽車時,輔以三相可控全橋電路,可